Package Include
Kobelco SK15SR , SK20SR Excavator Workshop Repair Manual
Language
English
Format
PDF
Total Number of pages
758
Publication Number
S5PM0002E-02 NA Issued 04/1999
Compatible
All windows and mac systems
Additional Requirement
User needs to Install PDF Reader Software
Shipping Policy
Download link by high speed web server Total Download size 22 mb
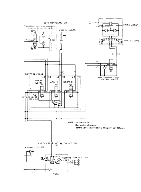
With This Original Factory Workshop Repair Manual The Technician can Find and Solve any problems encountered in the operation of your Kobelco Excavator Models of :
SK15SR Excavator [PU06001~]
SK20SR Excavator [PM02001~]
The Factory was highly recommended use this manual, Technicians before you touch Kobelco Machines
This PDF Service Manual very clear and it is 100% printable version , Contains high quality images also include diagrams , This is True Electronic pdf copy, not scanned version
DOWNLOAD SAMPLES OF THIS PDF WORKSHOP MANUALS
If you are looking for a specific manual and if you can not find it on our store, contact our customer support team, with details of the required manual, we will do our absolute best to acquire it for you.
The Kobelco SK15SR and SK20SR Excavator Workshop Repair Manual is an essential resource for any technician or DIY enthusiast looking to maintain and repair these powerful machines. This comprehensive manual provides detailed instructions, diagrams, and troubleshooting tips, ensuring you have all the information needed to keep your excavator running smoothly. With its user-friendly layout and clear illustrations, you can easily navigate through complex repairs, saving time and reducing downtime on the job. Invest in this manual to enhance your repair skills and ensure the longevity of your Kobelco excavator







