Komatsu 140E-7 Engine Series Workshop Manual

Guaranteed Safe Checkout

$10.00

70 people bought this product
Before purchasing the entire pdf handbook, Please GET SAMPLE PREVIEW of this pdf manual and ensure it is suitable with your model

Package Include
Komatsu 140E-7 Engine Series Workshop Manual

Language
English

Format
PDF

Total Number of pages
450

Publication Number
SEN06498-07

Compatible
All windows and mac systems

Additional Requirement
User needs to Install PDF Reader Software

Shipping Policy
Download link by high speed web server Total Download size 17 mb

With This Original Factory Workshop Manual The Technician can Find and Solve any problems encountered in the operation of your Komatsu Engine Models of :

140E-7 Engine Series

The Komatsu 140E-7 Engine Series Workshop Manual is an essential resource for professionals and enthusiasts alike, providing comprehensive guidance on maintenance and repair procedures. This manual features detailed diagrams, specifications, and troubleshooting tips, ensuring you have the knowledge needed to keep your engine running smoothly. With its user-friendly layout and clear instructions, it empowers you to perform tasks with confidence, ultimately saving time and reducing repair costs. Invest in this workshop manual to enhance your understanding and efficiency in managing your Komatsu engine

LIST OF APPLICABLE MACHINES

D155AX-8 Bulldozer
D155AXI-8 Bulldozer
HD325-8 Dump truck
HD405-8 Dump truck
HM400-5 Dump truck
PC650LC-11 Excavator
WA500–8 Wheel loader

[This is true Electronic pdf copy with contains high quality images and diagrams, not scanned version]

Composition of Workshop manual

FOREWORD, SAFETY, BASIC INFORMATION

HOW TO READ THE ENGINE SHOP MANUAL
SAFETY NOTICE FOR OPERATION
PRECAUTIONS TO PREVENT FIRE
ACTIONS IF FIRE OCCURS
PRECAUTIONS FOR DISPOSING OF WASTE MATERIALS
ACTIONS TAKEN TO MEET EXHAUST GAS REGULATIONS
PRECAUTIONS FOR DEF
STORE AdBlue/DEF
PRECAUTIONS FOR HANDLING HYDRAULIC EQUIPMENT
PRECAUTIONS FOR DISCONNECTION AND CONNECTION OF PIPINGS
PRECAUTIONS FOR HANDLING ELECTRICAL EQUIPMENT
PRECAUTIONS FOR HANDLING FUEL SYSTEM EQUIPMENT
PRECAUTIONS FOR HANDLING INTAKE SYSTEM EQUIPMENT
DISCONNECT AND CONNECT PUSH-PULL TYPE COUPLER
PRECAUTIONS FOR DISCONNECTION AND CONNECTION OF CONNECTORS
METHOD FOR DISCONNECTING AND CONNECTING DEUTSCH CONNECTOR
METHOD FOR DISCONNECTING AND CONNECTING SLIDE LOCK TYPE CONNECTOR
METHOD FOR DISCONNECTING AND CONNECTING CONNECTOR WITH LOCK TO PULL
METHOD FOR DISCONNECTING AND CONNECTING CONNECTOR WITH LOCK TO PUSH
METHOD FOR DISCONNECTING AND CONNECTING CONNECTOR WITH HOUSING TO ROTATE
HOW TO READ ELECTRICAL WIRE CODE
EXPLANATION OF TERMS FOR MAINTENANCE STANDARD
STANDARD TIGHTENING TORQUE TABLE
CONVERSION TABLE

SPECIFICATIONS

ABBREVIATION LIST
SPECIFICATIONS
OUTLINE OF EXHAUST GAS REGULATION
LIST OF APPLICABLE MACHINES
SPECIFICATIONS
ENGINE GENERAL VIEW
WEIGHT TABLE
ENGINE PERFORMANCE CURVE

STRUCTURE AND FUNCTION

UREA SCR SYSTEM
LAYOUT DRAWING OF UREA SCR SYSTEM
UREA SCR SYSTEM DIAGRAM
FUNCTION OF UREA SCR SYSTEM
COMPONENT PARTS OF UREA SCR SYSTEM
ENGINE SYSTEM
LAYOUT OF ENGINE COMPONENTS
INTAKE AND EXHAUST SYSTEM PARTS
ENGINE MAIN BODY PARTS
TURBOCHARGER SYSTEM
LUBRICATION SYSTEM
FUEL SYSTEM
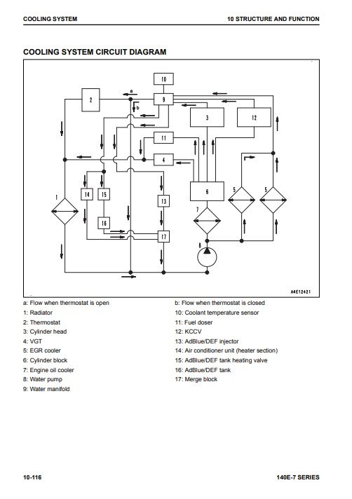
COOLING SYSTEM
ELECTRICAL SYSTEM
COMPONENT PARTS OF ELECTRICAL SYSTEM

STANDARD VALUE TABLE

STANDARD VALUE TABLE FOR ENGINE
STANDARD VALUE TABLE FOR ENGINE: SAA6D140E-7 (D155AX-8, D155AXI-8)
STANDARD VALUE TABLE FOR ENGINE: SAA6D140E-7 (HD325-8,HD405-8)
STANDARD VALUE TABLE FOR ENGINE: SAA6D140E-7 (HM400-5)
STANDARD VALUE TABLE FOR ENGINE: SAA6D140E-7 (PC650LC-11)
STANDARD VALUE TABLE FOR ENGINE: SAA6D140E-7 (WA500-8)
RUNNING-IN STANDARD AND PERFORMANCE TEST STANDARD
RUNNING-IN STANDARD AND PERFORMANCE TEST STANDARD: SAA6D140E-7 (D155AX-8,D155AXI-8)
RUNNING-IN STANDARD AND PERFORMANCE TEST STANDARD:SAA6D140E-7(HD325-8,HD405-8)
RUNNING-IN STANDARD AND PERFORMANCE TEST STANDARD: SAA6D140E-7 (HM400-5)
RUNNING-IN STANDARD AND PERFORMANCE TEST STANDARD: SAA6D140E-7 (PC650LC-11)
RUNNING-IN STANDARD AND PERFORMANCE TEST STANDARD: SAA6D140E-7 (WA500-8)

DISASSEMBLY AND ASSEMBLY

RELATED INFORMATION ON DISASSEMBLY AND ASSEMBLY
HOW TO READ THIS MANUAL
COATING MATERIALS LIST
SPECIAL TOOLS LIST
SKETCHES OF SPECIAL TOOLS
ENGINE SYSTEM
DISASSEMBLE AND ASSEMBLE ENGINE GENERALLY
REMOVE AND INSTALL SUPPLY PUMP ASSEMBLY
REMOVE AND INSTALL ENGINE FRONT OIL SEAL
REMOVE AND INSTALL ENGINE REAR OIL SEAL

MAINTENANCE STANDARD

ENGINE SYSTEM
INTAKE AND EXHAUST SYSTEM PARTS
ENGINE MAIN BODY PARTS
LUBRICATION SYSTEM
COOLING SYSTEM

𝙊𝙫𝙚𝙧 25 𝙮𝙚𝙖𝙧𝙨 𝙤𝙛 𝙨𝙚𝙧𝙫𝙞𝙘𝙚 𝙬𝙞𝙩𝙝 𝙖 100% 𝙨𝙖𝙩𝙞𝙨𝙛𝙖𝙘𝙩𝙞𝙤𝙣 𝙜𝙪𝙖𝙧𝙖𝙣𝙩𝙚𝙚

Concerning ourselves and our vision  100% customer satisfaction, after-sale support, and maintaining contact with our regular clients are our goals.

Until you download it and save it in a secure location Since we sincerely care about you and try our best to accommodate your demands, your feedback is essential to our efforts to improve our services.

What we provide to our clients  Original factory service manuals, repair manuals, workshop manuals, parts manuals, technical manuals, operator’s manuals, owner manuals, electrical diagrams, hydraulic diagrams, and many other instructions for the heavy mechanic industry are available here.

𝙾𝚟𝚎𝚛 𝟑𝟻,𝟶𝟶𝟶 𝚌𝚞𝚜𝚝𝚘𝚖𝚎𝚛𝚜 𝚑𝚊𝚟𝚎 𝚏𝚊𝚒𝚝𝚑 𝚒𝚗 𝚘𝚞𝚛 𝚜𝚎𝚛𝚟𝚒𝚌𝚎. 𝚆𝚎 𝚟𝚊𝚕𝚞𝚎 𝚢𝚘𝚞𝚛 𝚋𝚞𝚜𝚒𝚗𝚎𝚜𝚜 𝚊𝚗𝚍 𝚊𝚛𝚎 𝚐𝚛𝚊𝚝𝚎𝚏𝚞𝚕 𝚝𝚑𝚊𝚝 𝚢𝚘𝚞 𝚑𝚊𝚟𝚎 𝚌𝚑𝚘𝚜𝚎𝚗  𝚠𝚠𝚠.𝚛𝚎𝚙𝚊𝚒𝚛-𝚖𝚊𝚗𝚞𝚊𝚕𝚜.𝚌𝚘𝚖

Komatsu 140E-7 Engine Series Workshop Manual cover with illustrations and detailed information for engine maintenanceKomatsu 140E-7 Engine Series Workshop Manual
$10.00 70 people bought this product
Scroll to Top